摘要:在有源濾波器的應用中,負載電流的采集是影響濾波效果的重要環節。在工程應用中,傳統CT面臨著體積大,安裝不便,測量范圍變更帶來的精度變差等問題。萊姆電子的柔性開口羅氏線圈由于精度高,容易安裝,測量范圍廣等優點完美解決了以上工程問題。
關鍵詞:有源濾波 羅氏線圈
1、引言
非線性負荷在電網中的大量應用,帶來了一系列的諧波問題。
諧波主要危害包括:
增加電力設施負荷,降低系統功率因數,降低發電、輸電及用電設備的有效容量和效率,造成設備浪費、線路浪費和電能損失;
引起無功補償電容器諧振和諧波電流放大,導致電容器組因過電流或過電壓而損壞或無法投入運行;
諧波會改變保護繼電器的動作特性,引起繼電保護設施的誤動作,造成繼電保護等自動裝置工作紊亂。
為了消除或減少電網中的諧波,人們提出了無源濾波和有源濾波的解決方案。無源濾波(FC)主要是利用阻容元器件的LC諧振特性,對系統中的某一特定頻率形成一個低阻通道,這個低阻通道與系統阻抗形成并聯分流關系,讓諧波成份從濾波系統中流過,達到對系統濾波的作用。有源濾波(APF)則是利用現代電力電子器件主動產生一個與系統諧波大小相等相位相反的諧波,以“抵消”系統產生的諧波。

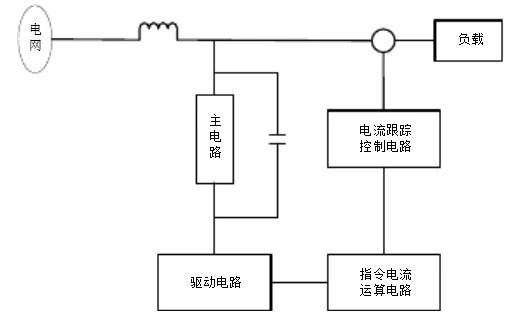
圖1 有源濾波原理圖
在圖1的有源濾波原理圖中可以看到,測量負載電流并輸入到電流跟蹤控制電路是有源濾波的關鍵環節,測量的精度和響應時間會直接影響濾波的效果。
2、工程難題
有源濾波的應用行業包括電解電鍍企業、水處理設備、石化企業、大型商場及辦公大樓、精密電子企業、機場/港口的供電系統、醫療機構等。負載電流從幾百安到幾千安不等。通常濾波器廠家采用傳統的CT對負載電流進行測量,但是由于現場情況的不同,面臨著不同的困難。
在改造項目中,由于母排或電纜已經安裝好,采用穿心式CT必須要進行大量的拆卸和安裝工作;
有的開關柜內部空間狹窄,母排之間的距離剛剛滿足絕緣需求,CT尺寸大于間隙,難以進行安裝。或者CT尺寸適合,但是工程人員現場施工難度非常大;
母排的尺寸和形狀差別很大,不同工程項目需要采購不同尺寸的CT,給采購工作帶來很多難題。有的項目甚至要定制CT,不僅成本高,還有可能影響工期;
有的項目在最初啟用時負載很小,隨著時間的發展,負載逐漸增加。這樣的項目中,如果選擇小量程的CT,后期由于飽和問題需要更換CT,如果一開始就選擇大量程的CT,在開始階段電流很小,會影響測量精度和濾波效果。
3、羅氏線圈簡介
羅氏線圈(Rogowski Coil),全稱羅哥夫斯基線圈,由于羅氏線圈不含鐵芯,也稱空心線圈。
羅氏線圈是一個均勻纏繞在非鐵磁性材料上的環形線圈。輸出信號是電流對時間的微分。通過一個對輸出的電壓信號進行積分的電路,就可以真實還原輸入電流。

圖2 羅氏線圈原理圖
羅氏線圈不含鐵磁性材料,無磁滯效應,幾乎為零的相位誤差;無磁飽和現象,因而測量范圍可從數安培到數百千安的電流;結構簡單,并且和被測電流之間沒有直接的電路聯系;響應頻帶寬0.1Hz-1MHz。與帶鐵芯的傳統互感器相比,羅氏線圈具有測量范圍寬,精度高,穩定可靠,響應頻帶寬,同時具有測量和繼電保護功能,體積小、重量輕、安全且符合環保要求。
羅氏線圈可應用于繼電保護,可控硅整流,變頻調速,電阻焊等信號嚴重畸變以及電爐、短路測試、雷電信號采集等大電流的場合。
4、工程應用
萊姆電子生產的羅氏線圈產品ART是一個開口型的柔性線圈,線徑只有6.1mm,孔徑有70mm、125mm、175mm、300mm多種選擇。在接口處采用旋轉鎖緊式卡扣,安裝非常方便。

圖3 萊姆電子的ART產品
ART的精度可達0.5級。同時,萊姆公司的“磁套筒”專利技術大大減少了位置誤差,使得一次導線在線圈內部不同位置時導致的位置誤差非常小,解決了羅氏線圈這類產品共同面對的難題。
ART的測量范圍非常寬,從幾安培到幾萬安培,幾乎沒有線性誤差。
由于萊姆公司的ART的這些優點完美解決了有源濾波工程中的所有難題,因此在有源濾波項目中得到了大量應用。
某公司需要在船上安裝大量有源濾波器,由于船上空間有限,因此終端客戶給濾波器廠家提出了很多尺寸和空間方面的要求,濾波器廠家采用ART作為負載電流采集元件,滿足了客戶的需求,同時ART的高精度也帶來了很好的濾波效果,獲得最終用戶的高度評價。
5、結語
在有源濾波器的工程應用中,安裝問題是濾波器廠家最大的痛點。萊姆公司的羅氏線圈產品ART由于開口,柔性,精度高,測量范圍廣,位置誤差小等優點解決了濾波器廠家的痛點。
羅氏線圈沒有磁芯,二次輸出是一個很小的電壓信號,容易轉變成數字信號,非常符合未來產品環保化,數字化的技術趨勢,將來會在越來越多的應用中取代傳統的CT產品。
萊姆電子(中國)有限公司
作者:谷米
校對:成秋花 李海瑩
參考文獻
1. 李震宇,電子式互感器工程應用技術問答。中國電力出版社
2. 劉琳,有源濾波技術在智能電網中的應用。科技信息, 2014 (13) :218-219
3. ART Product Data Sheet. Lem Electronics(China) Co., Ltd







評論